LEMON Manuals: Even more car manuals for everyone
Home >> Honda >> 2003 >> Accord L4-2.4L >> Repair and Diagnosis >> Diagrams >> Electrical Diagrams >> Keyless Entry >> Circuit Diagrams

Circuit Diagrams

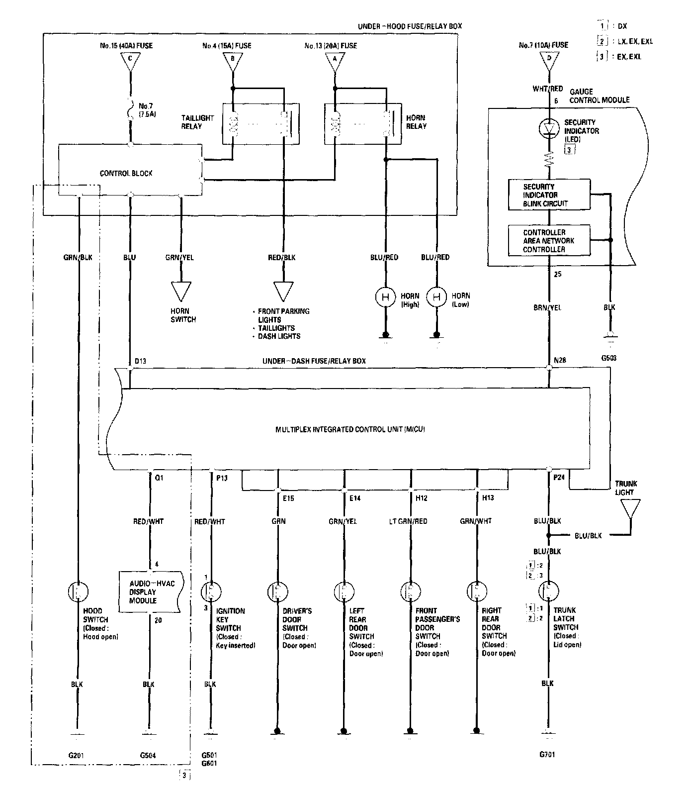
Keyless Entry/Security Alarm System - Circuit Diagram Part 1:



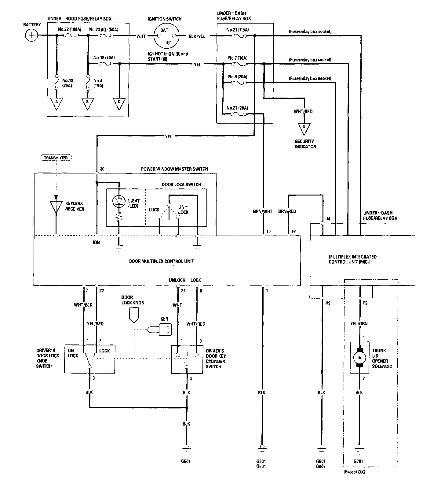
Keyless Entry/Security Alarm System - Circuit Diagram Part 2:



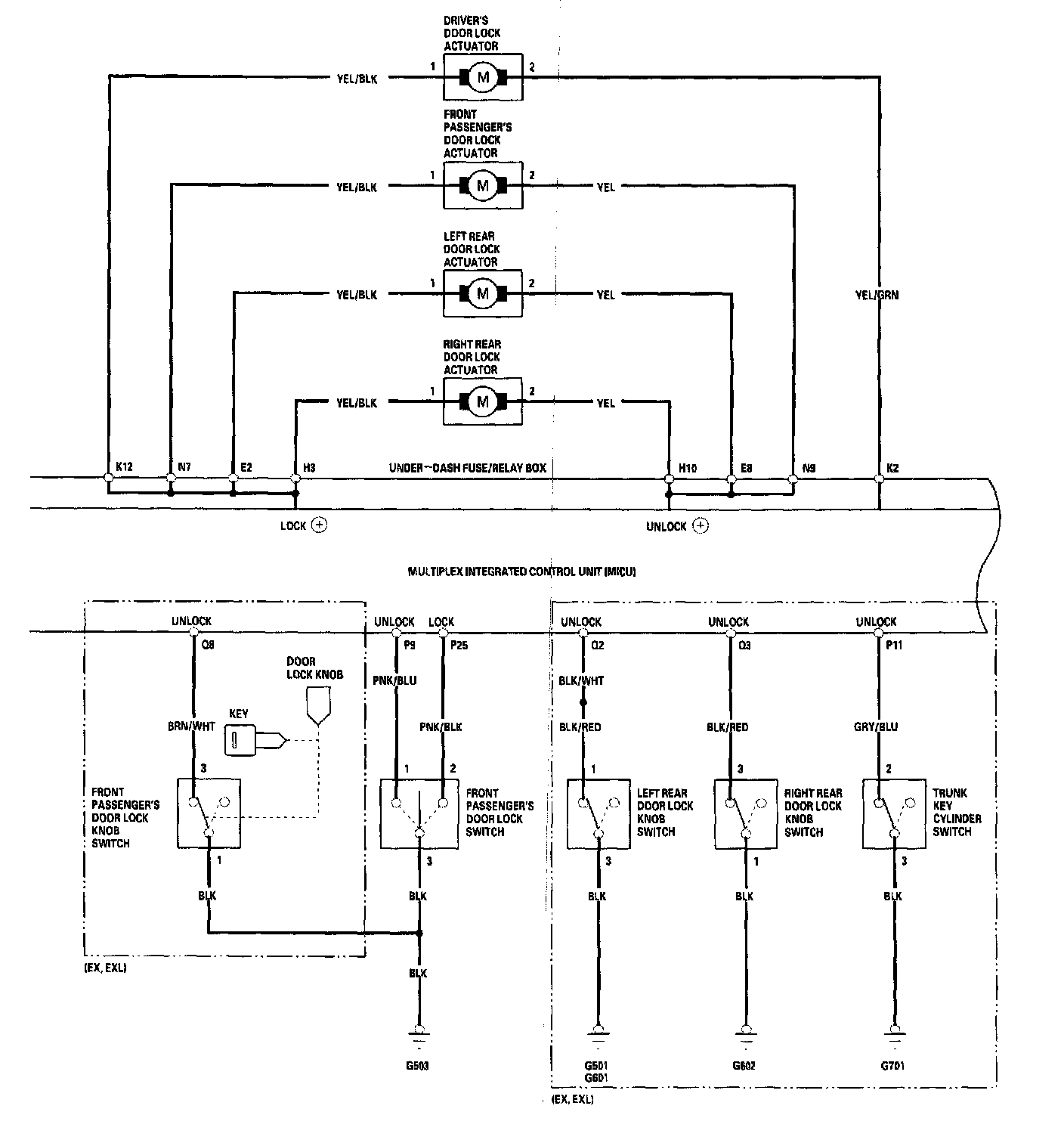
Keyless Entry/Security Alarm System - Circuit Diagram Part 3: